TL431 Integrierter Schaltkreis zur variablen Spannungsteiler und Spannungsregelung Temperaturregelung
Stichwort: Temperatur TL431 Steuerschaltung
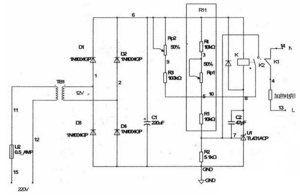
1. Arbeitsprinzip
Nachdem der Strom eingeschaltet wird, wird der Heizwiderstand auf den 220 V Wechselstromkreis durch den normalerweise geschlossenen Kontakt des Relais verbunden ist, und eine Heizung beginnt. Zu diesem Zeitpunkt ist die Temperatur die normale Temperatur und der Thermistor mit dem negativen Temperaturkoeffizienten beträgt 10 kΩ. Mit fortschreitender Erwärmung nimmt der Widerstand von Rt weiter ab und Uref beginnt zu steigen. Zu diesem Zeitpunkt kann durch Einstellen von Rpl auch der obere Temperaturkontrollpunkt T1 geändert werden, der die Temperatur bestimmt.
Wenn die Temperatur den Temperaturkontrollpunkt erreicht. Rt = Rtl, Uref = UCC * R2 / (R2 + R11) 2,5 V, der Ausgang des Operationsverstärkers ist hoch, die interne Triode ist eingeschaltet und das Relais ist angeschlossen. Der normalerweise geschlossene Kontakt öffnet sich und die Heizung stoppt. Gleichzeitig wird ein weiterer Satz normalerweise offener Kontakte des Relais geschlossen, so dass Rp2 + R3 parallel zu R11 geschaltet werden, um die Uref weiter zu erhöhen. Diese Schaltung ist eine einfache Hystereseschaltung.
Der untere Temperaturregelpunkt T2 des Thermostats kann durch Einstellen von Rp2 eingestellt werden. Wenn die Heizung stoppt, fällt die Temperatur langsam zurück. Rt steigt allmählich an, dh wenn Rt = Rtl. Aufgrund des Anschlusses der Parallelschaltung Rp2 + R3. Uref ist immer noch größer als 2,5 V, der Ausgangstransistor leitet weiter und hält das Relais im Einzugszustand, und der Heizwiderstand befindet sich immer noch im Ausschaltzustand. Nur wenn die Temperatur auf die untere Temperaturschwelle T2 abfällt. Rt = Rt2, Uref = Uc-cxR2 / (R2 + RI1) “2,5-V-Operationsverstärkerausgang niedriger Pegel, interne Triodenabschaltung, Relaisauslösung. Der normalerweise offene Kontakt öffnet und verlässt den angeschlossenen Stromkreis, während der normalerweise geschlossene Kontakt zurückgesetzt wird und die Heizung neu startet. Durch Steuern des Heizwiderstands wird die Temperatur wiederholt im Bereich T1 bis T2 stabilisiert. In dem Experiment wurde festgestellt, dass selbst wenn der Widerstand von Rp2 + R3 nicht verwendet wird, die Schaltung aufgrund der Trägheit der Wärme keine thermische Schwingung zeigt (dh das Relais schaltet kontinuierlich am T1-Punkt). Nach dem Hinzufügen von Rp + R3 ist es jedoch zuverlässiger, und es gibt einen Temperaturschwellenbereich von T1 ~ T2. Dieser Wert kann mit Rpl und Rp2 eingestellt werden.

1. Arbeitsprinzip
Nachdem der Strom eingeschaltet wird, wird der Heizwiderstand auf den 220 V Wechselstromkreis durch den normalerweise geschlossenen Kontakt des Relais verbunden ist, und eine Heizung beginnt. Zu diesem Zeitpunkt ist die Temperatur die normale Temperatur und der Thermistor mit dem negativen Temperaturkoeffizienten beträgt 10 kΩ. Mit fortschreitender Erwärmung nimmt der Widerstand von Rt weiter ab und Uref beginnt zu steigen. Zu diesem Zeitpunkt kann durch Einstellen von Rpl auch der obere Temperaturkontrollpunkt T1 geändert werden, der die Temperatur bestimmt.
Wenn die Temperatur den Temperaturkontrollpunkt erreicht. Rt = Rtl, Uref = UCC * R2 / (R2 + R11) 2,5 V, der Ausgang des Operationsverstärkers ist hoch, die interne Triode ist eingeschaltet und das Relais ist angeschlossen. Der normalerweise geschlossene Kontakt öffnet sich und die Heizung stoppt. Gleichzeitig wird ein weiterer Satz normalerweise offener Kontakte des Relais geschlossen, so dass Rp2 + R3 parallel zu R11 geschaltet werden, um die Uref weiter zu erhöhen. Diese Schaltung ist eine einfache Hystereseschaltung.
Der untere Temperaturregelpunkt T2 des Thermostats kann durch Einstellen von Rp2 eingestellt werden. Wenn die Heizung stoppt, fällt die Temperatur langsam zurück. Rt steigt allmählich an, dh wenn Rt = Rtl. Aufgrund des Anschlusses der Parallelschaltung Rp2 + R3. Uref ist immer noch größer als 2,5 V, der Ausgangstransistor leitet weiter und hält das Relais im Einzugszustand, und der Heizwiderstand befindet sich immer noch im Ausschaltzustand. Nur wenn die Temperatur auf die untere Temperaturschwelle T2 abfällt. Rt = Rt2, Uref = Uc-cxR2 / (R2 + RI1) “2,5-V-Operationsverstärkerausgang niedriger Pegel, interne Triodenabschaltung, Relaisauslösung. Der normalerweise offene Kontakt öffnet und verlässt den angeschlossenen Stromkreis, während der normalerweise geschlossene Kontakt zurückgesetzt wird und die Heizung neu startet. Durch Steuern des Heizwiderstands wird die Temperatur wiederholt im Bereich T1 bis T2 stabilisiert. In dem Experiment wurde festgestellt, dass selbst wenn der Widerstand von Rp2 + R3 nicht verwendet wird, die Schaltung aufgrund der Trägheit der Wärme keine thermische Schwingung zeigt (dh das Relais schaltet kontinuierlich am T1-Punkt). Nach dem Hinzufügen von Rp + R3 ist es jedoch zuverlässiger, und es gibt einen Temperaturschwellenbereich von T1 ~ T2. Dieser Wert kann mit Rpl und Rp2 eingestellt werden.

2. Circuit Debugging
Diese Schaltung ist sehr einfach. Da der TIA31 eine Antriebsleistung von 100 mA hat, kann er kleine Relais direkt ansteuern, sodass die Platine mit einer Lochplatte hergestellt werden kann. Es ist schwieriger, die Schaltung zu debuggen. Hier wird der 10kΩ-Thermistor mit negativem Temperaturkoeffizienten zur Temperaturmessung mit hoher Präzision verwendet. Nach dem Einschalten des Stromkreises beginnt die Heizung. Der 10kΩ-Temperaturmesswiderstand wird in den Temperaturkontrollraum gestellt, und das Thermometer wird gleichzeitig platziert, wenn die Temperatur auf den eingestellten oberen Grenztemperaturwert Tl ansteigt. Stellen Sie Rp1 ein. Schalten Sie den TL431 ein und ziehen Sie das Relais. Beachten Sie weiterhin, dass Sie Rp2 so einstellen, dass TL431 abschaltet und das Relais auslöst, wenn die Temperatur auf den niedrigeren Temperaturregelwert T2 abfällt. Aufgrund der Nichtlinearität des Temperaturmesswiderstands kann die Anzeige der Potentiometer Rp1 und Rp2 auch nichtlinear sein. Markieren Sie einfach einige wichtige Punkte.
Dieser Temperaturregelkreis verwendet nur einen TL431, um die Einstellung und Regelung der Temperatur in einem Bereich abzuschließen. Einfach und praktisch, kostengünstig. Ideal für Studenten und Elektronikbegeisterte.
Diese Schaltung ist sehr einfach. Da der TIA31 eine Antriebsleistung von 100 mA hat, kann er kleine Relais direkt ansteuern, sodass die Platine mit einer Lochplatte hergestellt werden kann. Es ist schwieriger, die Schaltung zu debuggen. Hier wird der 10kΩ-Thermistor mit negativem Temperaturkoeffizienten zur Temperaturmessung mit hoher Präzision verwendet. Nach dem Einschalten des Stromkreises beginnt die Heizung. Der 10kΩ-Temperaturmesswiderstand wird in den Temperaturkontrollraum gestellt, und das Thermometer wird gleichzeitig platziert, wenn die Temperatur auf den eingestellten oberen Grenztemperaturwert Tl ansteigt. Stellen Sie Rp1 ein. Schalten Sie den TL431 ein und ziehen Sie das Relais. Beachten Sie weiterhin, dass Sie Rp2 so einstellen, dass TL431 abschaltet und das Relais auslöst, wenn die Temperatur auf den niedrigeren Temperaturregelwert T2 abfällt. Aufgrund der Nichtlinearität des Temperaturmesswiderstands kann die Anzeige der Potentiometer Rp1 und Rp2 auch nichtlinear sein. Markieren Sie einfach einige wichtige Punkte.
Dieser Temperaturregelkreis verwendet nur einen TL431, um die Einstellung und Regelung der Temperatur in einem Bereich abzuschließen. Einfach und praktisch, kostengünstig. Ideal für Studenten und Elektronikbegeisterte.





